コンプリート! 融解塩電解 520112-融解塩電解 カルシウム
溶融塩技術とは 溶融塩電気化学とアイ'エムセップ 溶融塩の応用の歴史は古く、16年アメリカのC.M.ホールとフランスのPLT エルーが開発した、アルミニウム電解精錬法(ホール・エルー法)は特に有名です。無機化学 16 赤鉄鉱と磁鉄鉱の違いは?入試に出る鉄の酸化物をまとめてみた 無機化学 18溶融塩電解(ようゆうえんでんかい、molten salt electrolysis)または融解塩電解(ゆうかいえんでんかい)とは、イオン性の固体を高温にして融解させ、これを電気分解する方法である 。 イオン化傾向が大きく水溶液では析出しないアルミニウムやナトリウムがこの方法で工業生産される。
アルミニウム工業の黎明期の話 Heroultと水力発電 Chem Station ケムステ
融解塩電解 カルシウム
融解塩電解 カルシウム- 融解塩電解では、分解したい物質を融かして、直接電極を挿入するぞ。 ナトリウムの製造 オリジナルのアップロード者は 英語版ウィキペディア の Dnn87 さん – enwikipedia からコモンズに移動されました。, CC 表示継承 30 , リンク による アルミニウムの工業的製法である融解塩電解。 普通の電気分解と何が違うのかが曖昧な受験生の方も多いですよね。 アルミニウムの融解塩電解は丸暗記では入試問題には対応できず、原理をしっかりと理解しておく必要があります。 今回はアルミニウムの工業的製法である融解塩電解の



化学の質問です 融解塩電解 アルミニウムを氷晶石でやる と アルカリ融 Yahoo 知恵袋
最近,電解にかわる方法として溶鉱炉法が開発され,注目されている。これはボ ーキサイトから直接アルミニウムを取り出す方法であり,電力不要の点から今後の 工業化に期待がよせられている。 融解塩電解ブリタニカ国際大百科事典 小項目事典 溶融塩の用語解説 固体塩を加熱し融解状態としたもの。融解塩ともいう。約 300~1250℃の融点をもつ塩類が対象となる。水溶液に比べて比電導度は約 10倍で,導電性にすぐれている。また水を含まないので,溶融塩電解を行うとき,水溶液系にみられる溶融塩電解法 製造法 電解浴 温度 槽電圧 電流効 電力元単位 ℃ V 率% kWh/kg IG法 MgCl 2NaClKClCaCl 2 700 65V ~85 175 Alcan法 MgCl2NaClCaCl2 670 55V 90 135 新IG法 MgCl 2NaClCaCl 2 7 5V ~85 135 バイポ ラ電解バイポーラ電解 Ti製錬用(?) 10V10V ~ 8585 1010 理論分
解答:1アルミナ(純度の高いAl 2 O 3 )2氷晶石(Na 3 AlF 6 )3融解塩電解(溶解塩電解) STEP1 ボーキサイトを水酸化ナトリウムNaOH水溶液に溶かす → Al (OH) 4 – が生成 STEP2 STEP1で作った溶液のろ液を大量の水で希釈 → Al (OH) 3 の沈殿が生成溶融塩(本来,熔融塩であり,融解塩とも呼ばれる。)は伊 藤ら1)によると狭義には「有機塩,無機塩を融解したイオン 性を帯びた液体」と定義されるが,広義には「イオン性液体 はもとより,酸,塩基が融解した分子性液体,液体金属,液オン価数の電解に与える影響等を中心に、各種希土類電解 の特徴をまとめる。さらに本稿では希土類の溶融塩電解採 取電解炉の種類や、フッ化物電解と酸化物電解の工業生産 の実際をまとめる。なお、これまで筆者らは一部を報告14)
NaClの融解塩電解 準備 (1)試薬について 特級NaClを用いる。市販の食塩は、炭酸マグネシウムが含まれているために、融解したときに液体が濁るので適さない。このように、塩の溶液を電気分解して単体を得ることを、塩の融解塩電解と言います。融解塩電解として有名なのは、次に紹介する。Al の製法(ホール・エルー法)で、私大医学部でも頻出の反応です。 ④ 液体のAl2O3の電気分解(ホール・エルー法 最後に、融解した氷晶石(Na 3 AlF 6 )にSTEP3で得たアルミナを溶かし、融解塩電解(溶解塩電解)して純粋なアルミニウムを得る。 氷晶石というのは"融点降下剤"の一種。 Al 2 O 3 の融点は極めて高い(約00℃)が、氷晶石を使うことで半分の1000℃近くまで下げることができ



化学の質問です 融解塩電解 アルミニウムを氷晶石でやる と アルカリ融 Yahoo 知恵袋



2
68 溶融塩再処理 1 はじめに 溶融塩は、NaClのようにイオン結合している物質が高 温で融解し、陽イオンと陰イオンとに解離して存在して いるものであり、一般に高い導電性と広い電位窓を有す る。このため、水溶液中では水の電気分解が優先するた3.融解塩電解における電気の伝導率を上げる。 4.電解炉に使われる耐火煉瓦を保護する。 5.フッ素によりアルミニウムの析出の効率を上げる。 6.物質cの還元反応の触媒となる。 (13 星薬科大学 薬 ) アルミニウムは,ボーキサイトを原料にして得られる。UDC54るる4ト チタ ン塩を含む融解塩状態図 On the Phase Diagrams ofFused Salts with Titanium Salt チタン′ 谷 Kaoru Aotani 内 容 梗 概 解塩電解の基礎として,チタン塩を含む各種二元または三元融解塩状態図を求めた。本系状態図に



アルミニウムの製法 融解塩電解を詳しく解説 受験メモ



化学計算問題037 アルミニウムの溶融塩電解 Youtube
溶融塩 電解 (ようゆうえんでんかい、molten salt electrolysis)または 融解塩電解 (ゆうかいえんでんかい)とは、イオン性の 固体 を高温にして 融解 させ、これを 電気分解 する方法である 。 イオン化傾向 が大きく 水溶液 では析出しない アルミニウム や③ NaCl の融解塩電解 ④ Al 2 O 3 の融解塩電解(ホール・エルー法) ① KOH水溶液の電気分解 KOH水溶液を白金電極を用いて電気分解すると、結局、水が電気分解されます。Na と K は,デービーが白金皿の中で NaOH や KOH を融解して電気分解する方法で初めてつくった (1807 年) 。 Li は,スウェーデンのアルフェドソンがぺタル石の成分元素として 1817 年に発見し,その単体はブンゼンが融解塩電解でとり出している (1855 年) 。



21 号 電極 溶融塩電解装置 溶融塩電解方法及び 金属の製造方法 Astamuse



5分でわかる融解塩電解 従来の電気分解との違いは 理系学生ライターが徹底解説 ページ 2 4 Study Z ドラゴン桜と学ぶwebマガジン
まず、アルミニウムは、自然界ではボーキサイトという鉱石の状態で存在しています。 そのボーキサイトから不純物を取り出すと、アルミナAl 2 O 3 が得られます。 最後に、アルミナを融解塩電解することによって、アルミニウムが得られます。 その融解塩電解の様子を表したのが、次の図です。 融解塩電解 今回解説した電気分解は全て水溶液中でしたが、 水を排除し、塩を直接溶かしてしまって電気分解を行うのが「融解塩電解」です。 通常は最後の手段として水が反応しますが、 その水さえいなくなった場合は、MAIN ONE PIECE └long └竜の目(ゾロ/未完/男装/リンク切ってます) └series └耳鳴りは止んだか(ロー/リンク切ってます)



5分でわかる融解塩電解 従来の電気分解との違いは 理系学生ライターが徹底解説 ページ 3 4 Study Z ドラゴン桜と学ぶwebマガジン



Co2ガスの分解と炭素 Coガス製造 北海道大学 研究シーズ集
融解塩電解でアルミナからアルミニウムの単体を生成する 無機化学 イオン交換膜法で水酸化ナトリウムを工業的に生成する原理!アルミナの融解塩電解 まず、氷晶石を加える。すると融点が下がる。これを電解してアルミニウムにする。 この氷晶石を用いたアルミナの融解の方法をホール・エルー法という。この方法を、「融解塩電解 (molten salt electrolysis) 」といいます。 (3) 陽極の反応 外部電源へ電子 eが流れ出す陽極では、最も酸化されやすい物質 (還元剤) が、電子を失って反応します。つまり、陽極では酸化反応が起こります。



化学工業 アルミニウムの融解塩電解 銅 鉄の製錬 完全攻略チャート 過去問解説集 自宅でできる受験対策ショップ ワカルー Wakaru



リチウムを使用しない高効率二次電池 住友電工が開発 レスポンス Response Jp
The latest tweets from @pc98s(3)融解塩電解(溶融塩電解) イオン化傾向がアルミニウムより大きい金属の単体の製法 イオン化傾向が大きい金属の単体は, 水溶液を電気分解すると, 陰極で水が還元されて, 水素を発 生するため, 融解塩電解により精製する i



3k 溶融塩電解法を用いたネオジム磁石からの希土類元素の選択的分離回収 平成28年度 ネットde研究成果報告会 環境研究 技術 情報総合サイト



アルミニウムの溶融塩電解で 陰極において1 gのアルミニウム Yahoo 知恵袋



13 神戸大学 アルミニウムの融解塩電解 化学がちょっとだけ好きな社労士



電気分解とは 陽極陰極の区別 電極の場合分け 装置 水や水素の例 理系ラボ



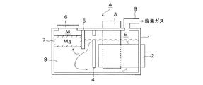
号 溶融塩電解方法および 金属マグネシウムの製造方法 Astamuse



高校化学 アルカリ金属の単体の製法 映像授業のtry It トライイット



特開17 1794 知財ポータル Ip Force



アルミニウム工業の黎明期の話 Heroultと水力発電 Chem Station ケムステ



イオン化傾向



このアルミニウムの製法で陽極の反応式2つあるんですけどこれは2つとも必要なん Clearnote



化学授業ふり返り Kumonotaira



三層電解法 Wikipedia



溶融塩電解槽及び低融点金属の精製方法



Catatan Tentang 化学 質問集 その25 溶融塩電解 Clearnote



Jpwoa1 溶融塩電解による金属の製造方法および金属チタンの製造方法 Google Patents



ナトリウムの流れ Diagram Quizlet



15 2171号 ハロゲン化リチウムを用いた溶融塩電解によるジスプロシウムの回収方法 Astamuse



13 神戸大学 アルミニウムの融解塩電解 化学がちょっとだけ好きな社労士



号 溶融塩電解物を回収する方法および装置 Astamuse



化学講座 第28回 電気分解 さまざまな電気分解 私立 国公立大学医学部に入ろう ドットコム



Dennchi2



理論 銅の精錬 融解塩電解 イオン交換膜法 受験 定期テストで高校化学を完全攻略



塩化ナトリウム 電気分解



3k 溶融塩電解法を用いたネオジム磁石からの希土類元素の選択的分離回収 平成28年度 ネットde研究成果報告会 環境研究 技術 情報総合サイト



化学講座 第28回 電気分解 さまざまな電気分解 私立 国公立大学医学部に入ろう ドットコム



5分でわかる融解塩電解 従来の電気分解との違いは 理系学生ライターが徹底解説 Study Z ドラゴン桜と学ぶwebマガジン



共同発表 乾式法によるガラス固化体の還元分解技術を開発



化学の質問 難 アルミニウム融解塩電解酸化アルミニウムを氷晶石と Yahoo 知恵袋



溶融塩電解 Wikipedia



アルミニウムの融解塩電解について 融点を下げるために多量の氷晶石na3 Yahoo 知恵袋



溶融塩電解方法及び溶融塩電解槽



金属燃料の溶融塩電解精製における陰極 陽極の処理に関する研究開発 原子力システム研究開発事業



高校化学 アルミニウムの精錬 映像授業のtry It トライイット



塩化ナトリウムの融解塩電解に関する問いです 問a 問b共に教えてく Yahoo 知恵袋



19 号 溶融塩電解方法および 金属マグネシウムの製造方法 Astamuse



第1族元素 アルカリ金属など



高校化学



Rff 1101 溶融塩電解精製による太陽電池用siのリサイクルおよび製造方法の開発 ネットde研究成果報告会 環境研究 技術 情報総合サイト



受験化学 48 典型金属2 みかみの参考書ブログ



無機化学 第5回 金属の製法 医学部受験を決めたら 私立 国公立大学医学部に入ろう ドットコム



15 号 溶融塩電解による金属の製造方法 Astamuse



Asnr プリント黒板実験映像123 塩化ナトリウムの融解塩電解 Youtube



溶融塩電解 Wertyu159 Twitter



アルミニウムの工業的製法 ボーキサイトの精錬 融解塩電解 仕組み 氷晶石を入れる理由など 化学のグルメ



鉄の製錬 銅の電解精錬 アルミニウムの溶融塩電解についての解説 大学受験の王道



Jpb2 溶融塩電解による金属の製造方法 Google Patents



1



溶融塩電解方法及び溶融塩電解槽



化学基礎234e 19 化学29 04 アルミの精錬は地殻に大量にあるアルミの鉱石ボーキサイトを精製し作った純粋な酸化アルミニウム アルミナ を融解 した氷晶石に溶かし高温で電気分解 溶融塩電解 Youtube



Dennchi2



アルミの製法 融解塩電解 高校化学 化学基礎一問一答 化学のグルメ



Catatan Tentang 化学 質問集 その25 溶融塩電解 Clearnote



18 0968号 希土類金属の回収方法 溶融塩電解装置及びバイポーラー電極型隔膜 Astamuse



未知なる人間 遥かなる宇宙 ホール エール法 電気分解 溶融塩電解 陽極で酸化反応が起こる 電子を放つ 陰極で還元反応が起こる 電子を得る T Co N3ld4eb11g



化学授業ふり返り Kumonotaira



この問題がわからないです Clearnote



研究内容 京都大学エネルギー理工学研究所 野平研究室



7 9 電気分解 2 おのれー Note



溶融塩電解 Wikipedia



5分でわかる融解塩電解 従来の電気分解との違いは 理系学生ライターが徹底解説 Study Z ドラゴン桜と学ぶwebマガジン



アルミニウムの工業的製法 ボーキサイトの精錬 融解塩電解 仕組み 氷晶石を入れる理由など 化学のグルメ



受験化学 27 電気分解3 みかみの参考書ブログ



7 9 電気分解 2 おのれー Note



10 工学院大学b日程 2問4 アルミニウムの融解塩電解の計算 化学がちょっとだけ好きな社労士



1



溶融塩電解 Wikiwand



溶融塩電解 Wikipedia



食塩の電気分解 融解塩電解 の実験 Youtube



3k 溶融塩電解法を用いたネオジム磁石からの希土類元素の選択的分離回収 平成28年度 ネットde研究成果報告会 環境研究 技術 情報総合サイト



高校理論化学 融解塩電解 溶融塩電解 ナトリウムna アルミニウムalの精錬 受験の月



特開17 1794 知財ポータル Ip Force



3 です 解説にアルミニウムが3分の1mol生成すると書いてあるのですがど Clearnote



カルシウムの流れ Diagram Quizlet



7 9 電気分解 2 おのれー Note



アルミニウムの製法と性質 合金を分かりやすく完全網羅 計算問題付き



高校化学 アルミニウムの精錬 映像授業のtry It トライイット



化学講座 第28回 電気分解 さまざまな電気分解 私立 国公立大学医学部に入ろう ドットコム



Web教材イラスト図版工房 R Ch 金属元素 27



電気分解 Wikiwand



溶融塩電解装置



高校化学 アルミニウムの工業的製法である融解塩電解 溶融塩電解 の原理をわかりやすく解説 普通の電気分解と違うの 化学の偏差値が10アップするブログ



Seek 溶融塩電解 アルミやナトリウムを生産 T Co Wtmaofb1ka 塩 ダウンズ法 電気分解 金属ナトリウムを生産 T Co Stqg5tzl4n 過去には 廃炉作業中のもんじゅで ナトリウム漏洩火災事故 海水発電 と ナトリウム と 超 純水 は



わが国の高速炉燃料乾式再処理技術の開発 04 08 01 06 Atomica



研究内容 京都大学エネルギー理工学研究所 野平研究室



窒化物燃料の溶融塩電解の原理



Koki 溶融塩電解 64 Powered By Line



多結晶膜 配向膜 高配向膜 学術論文の表紙に 合成したダイヤモンド薄膜の表面sem写真 日本セラミック協会学術論文誌109 3 260 264 01 淡水化センター Mgcl2 6h2o 大学見本市でのプレゼン風景 軽量化にmgの利用 濃縮海水から塩化マグネシウムの



融解塩電解でアルミナからアルミニウムの単体を生成する 化学受験テクニック塾



融解塩電解 Smfzo76s66ixrvu Twitter



アルミニウムの工業的製法 ボーキサイトの精錬 融解塩電解 仕組み 氷晶石を入れる理由など 化学のグルメ



研究シーズ詳細情報 No 559 溶融塩を用いた高温素材プロセッシング 東北大学研究シーズ集



電解還元法を適用した酸化物燃料の乾式再処理に関する技術開発 原子力システム研究開発事業



融解塩電解 舎密亭日乗



アルミニウムの工業的製法 ボーキサイトの精錬 融解塩電解 仕組み 氷晶石を入れる理由など 化学のグルメ
コメント
コメントを投稿